花潮论坛

搜索
热搜: 活动 交友 discuz

[时事新闻] 中国工程院院士、清华大学江亿教授:关于“碳中和”的知识汇总

[复制链接]

该用户从未签到

1644

主题

23万

回帖

26万

积分

版主

Rank: 7Rank: 7Rank: 7Rank: 7Rank: 7Rank: 7Rank: 7

花潮美女鼠牛虎兔龙蛇马羊猴鸡狗猪多彩人生火热情怀优雅迷人缤纷心情蝴蝶情怀心曲飞扬星星情怀七彩绚丽相遇之美花好月圆心香一瓣飞龙在天王者至尊生财有道大将风范天籁妙音妙笔生花共看流星风雨同行我心永远幸福快乐前途似锦花潮版主

 楼主| 发表于 2022-10-29 11:33 | 显示全部楼层
驻在平安夜前夕 发表于 2022-10-29 11:32
  +  第四章:中国行动助力全球气候治理进程
  中国作为受气候变化影响显著的发展中大国,一直以 ...

  +
  第五章:社会组织参加UNFCCC缔约方大会攻略

                               
登录/注册后可看大图

  社会组织是《联合国气候变化框架公约》进程的重要参与者,也为推进全球气候治理进程做出了积极贡献。在《公约》相关会议期间,具有观察员地位的社会组织可以通过提交材料和声明,参加开幕、闭幕大会,举办联合国边会和展览,以及参加国家角活动等方式参与到气候治理进程中。本章具体说明如何获取观察员地位、注册代表参会、如何获取会议文件并跟进谈判,以及举办边会和展览等活动。

回复 支持 反对

使用道具 举报

该用户从未签到

1644

主题

23万

回帖

26万

积分

版主

Rank: 7Rank: 7Rank: 7Rank: 7Rank: 7Rank: 7Rank: 7

花潮美女鼠牛虎兔龙蛇马羊猴鸡狗猪多彩人生火热情怀优雅迷人缤纷心情蝴蝶情怀心曲飞扬星星情怀七彩绚丽相遇之美花好月圆心香一瓣飞龙在天王者至尊生财有道大将风范天籁妙音妙笔生花共看流星风雨同行我心永远幸福快乐前途似锦花潮版主

 楼主| 发表于 2022-10-29 11:33 | 显示全部楼层
驻在平安夜前夕 发表于 2022-10-29 11:33
  +  第五章:社会组织参加UNFCCC缔约方大会攻略
  社会组织是《联合国气候变化框架公约》进程的 ...


                               
登录/注册后可看大图

  《巴黎协定》提出了三大气候目标,分别是将全球平均温升控制在2℃之内、并力争不超过1.5℃的减缓目标,提高适应气候变化不利影响的能力的适应目标,以及使资金流动符合低温室气体排放和气候适应型发展的能力的资金目标。本章将厘清气候减缓、适应和资金的有关概念,介绍关键措施与重点领域,仅供读者参考。
  (CTeam气候行动)

回复 支持 反对

使用道具 举报

该用户从未签到

1644

主题

23万

回帖

26万

积分

版主

Rank: 7Rank: 7Rank: 7Rank: 7Rank: 7Rank: 7Rank: 7

花潮美女鼠牛虎兔龙蛇马羊猴鸡狗猪多彩人生火热情怀优雅迷人缤纷心情蝴蝶情怀心曲飞扬星星情怀七彩绚丽相遇之美花好月圆心香一瓣飞龙在天王者至尊生财有道大将风范天籁妙音妙笔生花共看流星风雨同行我心永远幸福快乐前途似锦花潮版主

 楼主| 发表于 2022-10-29 11:34 | 显示全部楼层
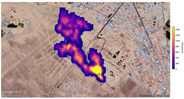
外媒:NASA用新设备监测到全球50多个甲烷排放热点地区

2022年10月26日 15:52 澎湃新闻


                               
登录/注册后可看大图

  伊朗德黑兰,这张由NASA/JPL-Caltech提供的卫星图片显示,NASA的地表矿物尘埃源调查任务探测到的至少3英里(4.8公里)长滚滚进入大气的甲烷烟柱,来自伊朗德黑兰南部的一个主要垃圾填埋场,甲烷是分解的副产物。视觉中国

回复 支持 反对

使用道具 举报

该用户从未签到

1644

主题

23万

回帖

26万

积分

版主

Rank: 7Rank: 7Rank: 7Rank: 7Rank: 7Rank: 7Rank: 7

花潮美女鼠牛虎兔龙蛇马羊猴鸡狗猪多彩人生火热情怀优雅迷人缤纷心情蝴蝶情怀心曲飞扬星星情怀七彩绚丽相遇之美花好月圆心香一瓣飞龙在天王者至尊生财有道大将风范天籁妙音妙笔生花共看流星风雨同行我心永远幸福快乐前途似锦花潮版主

 楼主| 发表于 2022-10-29 11:34 | 显示全部楼层
驻在平安夜前夕 发表于 2022-10-29 11:34
外媒:NASA用新设备监测到全球50多个甲烷排放热点地区

2022年10月26日 15:52 澎湃新闻

  当地时间10月25日,美国国家航空航天局(NASA)表示,自今年7月在国际空间站安装“地球表面矿物尘源调查”(EMIT)系统以来,已经在中亚、中东和美国西南部等地发现了50多个甲烷“超级排放者”,这一进展可能有助于人类应对甲烷这种比二氧化碳更强大的温室气体。
  据路透社10月25日报道,EMIT是一种研究尘埃如何影响气候的系统,同时能够熟练地执行另一项重要任务——在全球范围内侦测甲烷的排放情况。
  据NASA喷气推进实验室(JPL)的科学家介绍,甲烷以一种独特的模式吸收红外光,EMIT的光谱仪因而很容易探测到。喷气推进实验室技术专家安德鲁·索普(Andrew Thorpe)表示,他们所探测到的一些甲烷羽流位居迄今为止所见过的最大羽流之列,“不像从太空中观察到的其他任何东西”。
  这50多个甲烷排放热点地区包括大型石油天然气设施和大型垃圾填埋场等,有的是以前就知道的,有的是新近发现的。
  喷气推进实验室25日展示了新成像的甲烷排放热点地区的案例,包括土库曼斯坦石油和天然气基础设施的12个羽流簇,其中一些羽流延伸超过32公里。而另两个“超级排放者”是美国新墨西哥州的一个油田和伊朗的一个废物处理厂,两者每小时总共排放近2.9万公斤的甲烷。喷气推进实验室的负责官员表示,此前科学家并不知道这两处甲烷排放热点地区。
  据报道,NASA表示,作为25个在轨地球科学仪器之一,EMIT有可能在为期一年的任务结束前,找到数百个甲烷“超级排放者”。

回复 支持 反对

使用道具 举报

该用户从未签到

1644

主题

23万

回帖

26万

积分

版主

Rank: 7Rank: 7Rank: 7Rank: 7Rank: 7Rank: 7Rank: 7

花潮美女鼠牛虎兔龙蛇马羊猴鸡狗猪多彩人生火热情怀优雅迷人缤纷心情蝴蝶情怀心曲飞扬星星情怀七彩绚丽相遇之美花好月圆心香一瓣飞龙在天王者至尊生财有道大将风范天籁妙音妙笔生花共看流星风雨同行我心永远幸福快乐前途似锦花潮版主

 楼主| 发表于 2022-10-30 09:14 | 显示全部楼层
中国减碳增绿的10年,带你一文梳理

2022年10月22日 08:17 新京报


  10月20日,中国外交部发言人汪文斌在例行记者会上介绍了中共十八大以来中国生态环境保护发生的历史性、转折性、全局性变化。十八大以来这十年,我国碳排放强度下降了34.4%,扭转了二氧化碳排放快速增长态势;同时,碳汇能力持续提升,森林碳汇增长7.3%。
  二十大报告提到,推动绿色发展,促进人与自然和谐共生。推进美丽中国建设,坚持山水林田湖草沙一体化保护和系统治理,统筹产业结构调整、污染治理、生态保护、应对气候变化,协同推进降碳、减污、扩绿、增长,推进生态优先、节约集约、绿色低碳发展。
  在10月17日举办的二十大新闻中心第一场记者招待会上,国家能源局党组成员、副局长任京东表示,在新发展理念引领下,我国能源绿色低碳转型步伐不断加快,发展质量和效益大幅提升。
  过去十年中,我国在绿色转型道路上取得哪些成就?能源结构调整、绿色工业发展、绿色金融如何多方发力推进我国低碳进程?新京报贝壳财经记者透过数据为你解析中国十年减碳增绿之路。

回复 支持 反对

使用道具 举报

该用户从未签到

1644

主题

23万

回帖

26万

积分

版主

Rank: 7Rank: 7Rank: 7Rank: 7Rank: 7Rank: 7Rank: 7

花潮美女鼠牛虎兔龙蛇马羊猴鸡狗猪多彩人生火热情怀优雅迷人缤纷心情蝴蝶情怀心曲飞扬星星情怀七彩绚丽相遇之美花好月圆心香一瓣飞龙在天王者至尊生财有道大将风范天籁妙音妙笔生花共看流星风雨同行我心永远幸福快乐前途似锦花潮版主

 楼主| 发表于 2022-10-30 09:14 | 显示全部楼层
驻在平安夜前夕 发表于 2022-10-30 09:14
中国减碳增绿的10年,带你一文梳理

2022年10月22日 08:17 新京报


                               
登录/注册后可看大图

回复 支持 反对

使用道具 举报

该用户从未签到

1644

主题

23万

回帖

26万

积分

版主

Rank: 7Rank: 7Rank: 7Rank: 7Rank: 7Rank: 7Rank: 7

花潮美女鼠牛虎兔龙蛇马羊猴鸡狗猪多彩人生火热情怀优雅迷人缤纷心情蝴蝶情怀心曲飞扬星星情怀七彩绚丽相遇之美花好月圆心香一瓣飞龙在天王者至尊生财有道大将风范天籁妙音妙笔生花共看流星风雨同行我心永远幸福快乐前途似锦花潮版主

 楼主| 发表于 2022-10-30 09:15 | 显示全部楼层



  ━━━━━
  北京万元GDP能耗降幅全国居首
  万元GDP碳排放量处于全国省级地区最优水平
  10月20日,中国外交部发言人汪文斌在例行记者会上介绍了中共十八大以来中国生态环境保护发生的历史性、转折性、全局性变化。十八大以来,我国生态文明建设和生态环境保护进入力度最大、举措最实、推进最快、成效最显著的十年。
  过去10年中,我国低碳转型减排情况如何?数据显示,全国单位GDP碳排放强度下降34.4%。目前,我国风、光、水、生物质发电装机容量都稳居世界第一;中国森林面积达约2.3亿公顷,成为全球“增绿”的主力军……
  数据显示,2017年至2021年,我国万元国内生产总值二氧化碳排放连续下降,其中2019年底提前超额完成2020年气候行动目标。在2020年,我国提出新目标,二氧化碳排放力争在2030年前达到峰值,并在2030年实现单位GDP二氧化碳排放较2005年下降65%以上。

回复 支持 反对

使用道具 举报

该用户从未签到

1644

主题

23万

回帖

26万

积分

版主

Rank: 7Rank: 7Rank: 7Rank: 7Rank: 7Rank: 7Rank: 7

花潮美女鼠牛虎兔龙蛇马羊猴鸡狗猪多彩人生火热情怀优雅迷人缤纷心情蝴蝶情怀心曲飞扬星星情怀七彩绚丽相遇之美花好月圆心香一瓣飞龙在天王者至尊生财有道大将风范天籁妙音妙笔生花共看流星风雨同行我心永远幸福快乐前途似锦花潮版主

 楼主| 发表于 2022-10-30 09:15 | 显示全部楼层
驻在平安夜前夕 发表于 2022-10-30 09:15
  ━━━━━  北京万元GDP能耗降幅全国居首  万元GDP碳排放量处于全国省级地区最优水平  10 ...


                               
登录/注册后可看大图

回复 支持 反对

使用道具 举报

该用户从未签到

1644

主题

23万

回帖

26万

积分

版主

Rank: 7Rank: 7Rank: 7Rank: 7Rank: 7Rank: 7Rank: 7

花潮美女鼠牛虎兔龙蛇马羊猴鸡狗猪多彩人生火热情怀优雅迷人缤纷心情蝴蝶情怀心曲飞扬星星情怀七彩绚丽相遇之美花好月圆心香一瓣飞龙在天王者至尊生财有道大将风范天籁妙音妙笔生花共看流星风雨同行我心永远幸福快乐前途似锦花潮版主

 楼主| 发表于 2022-10-30 09:15 | 显示全部楼层



  十年来,北京亮出“绿色成绩单”:万元GDP能耗降幅全国居首,万元GDP碳排放量全国最优,排出率先碳中和时间表……北京生态环境质量稳步向好。
  2012年,《北京市2012—2020年大气污染治理措施》发布,打响新一轮蓝天保卫战的同时,也开启了产业结构深度调整的转型之路。2014年,北京市在《政府工作报告》中进一步明确提出,坚持把转变经济发展方式摆在首要位置,不断提高可持续发展水平。
  在产业转型调整中,北京坚持低碳发展。2020年,北京市万元地区GDP能耗为0.209吨标准煤,同比下降9.2%,在31个省区市中居首;2021年,北京万元GDP碳排放量处于全国省级地区最优水平。此外,压减燃煤、淘汰老旧机动车、全面清理整治散乱污企业……一系列大气污染防治措施在绿色发展进程中落地见效,北京的PM2.5年均浓度从2013年的89.5微克/立方米降至2021年的33微克/立方米。

回复 支持 反对

使用道具 举报

该用户从未签到

1644

主题

23万

回帖

26万

积分

版主

Rank: 7Rank: 7Rank: 7Rank: 7Rank: 7Rank: 7Rank: 7

花潮美女鼠牛虎兔龙蛇马羊猴鸡狗猪多彩人生火热情怀优雅迷人缤纷心情蝴蝶情怀心曲飞扬星星情怀七彩绚丽相遇之美花好月圆心香一瓣飞龙在天王者至尊生财有道大将风范天籁妙音妙笔生花共看流星风雨同行我心永远幸福快乐前途似锦花潮版主

 楼主| 发表于 2022-10-30 09:16 | 显示全部楼层
驻在平安夜前夕 发表于 2022-10-30 09:15
  十年来,北京亮出“绿色成绩单”:万元GDP能耗降幅全国居首,万元GDP碳排放量全国最优,排出率先 ...


                               
登录/注册后可看大图

  这十年,不仅单位GDP碳排放更少了,“造绿”也更多了。

回复 支持 反对

使用道具 举报

该用户从未签到

1644

主题

23万

回帖

26万

积分

版主

Rank: 7Rank: 7Rank: 7Rank: 7Rank: 7Rank: 7Rank: 7

花潮美女鼠牛虎兔龙蛇马羊猴鸡狗猪多彩人生火热情怀优雅迷人缤纷心情蝴蝶情怀心曲飞扬星星情怀七彩绚丽相遇之美花好月圆心香一瓣飞龙在天王者至尊生财有道大将风范天籁妙音妙笔生花共看流星风雨同行我心永远幸福快乐前途似锦花潮版主

 楼主| 发表于 2022-10-30 09:16 | 显示全部楼层
驻在平安夜前夕 发表于 2022-10-30 09:16
  这十年,不仅单位GDP碳排放更少了,“造绿”也更多了。

  截至2021年,我国累计完成造林9.6亿亩,占全球人工造林的四分之一,森林面积和森林储蓄量连续保持“双增长”,成为全球森林资源增加最多的国家。2021年,我国森林面积达约2.3亿公顷,森林储蓄量达194.9亿立方米,相比2012年增长28.8%,森林覆盖率提高2.4个百分点。

                               
登录/注册后可看大图

  十年来,我国成为全球“增绿”主力,森林碳汇增长。据生态环境部部长黄润秋介绍,森林碳汇增长7.3%,达到每年8.39亿吨二氧化碳当量,相当于抵消了我国一年的汽车碳排放量。

回复 支持 反对

使用道具 举报

该用户从未签到

1644

主题

23万

回帖

26万

积分

版主

Rank: 7Rank: 7Rank: 7Rank: 7Rank: 7Rank: 7Rank: 7

花潮美女鼠牛虎兔龙蛇马羊猴鸡狗猪多彩人生火热情怀优雅迷人缤纷心情蝴蝶情怀心曲飞扬星星情怀七彩绚丽相遇之美花好月圆心香一瓣飞龙在天王者至尊生财有道大将风范天籁妙音妙笔生花共看流星风雨同行我心永远幸福快乐前途似锦花潮版主

 楼主| 发表于 2022-10-30 09:16 | 显示全部楼层
驻在平安夜前夕 发表于 2022-10-30 09:16
  截至2021年,我国累计完成造林9.6亿亩,占全球人工造林的四分之一,森林面积和森林储蓄量连续保持“ ...



  ━━━━━
  清洁能源发电装机连续多年居世界第一
  过去10年并网太阳能发电增88.9倍
  绿色转型的重要一步,是推动能源结构的转型,摆脱对原煤消费的依赖。
  2021年我国非化石能源发电装机首次超过煤电,清洁能源发电装机连续多年居世界第一。据国家统计局披露,2021年非化石能源发电装机容量达11.2亿千瓦,占发电装机总容量的47%。
  同2012年相比,2021年我国水电、风电、太阳能发电装机均超过3亿千瓦,并网太阳能发电增长88.9倍。2021年,并网太阳能发电30654万千瓦时,年均增长64.8%;并网风电32871万千瓦时,相比2012年增长4.4倍。

回复 支持 反对

使用道具 举报

该用户从未签到

1644

主题

23万

回帖

26万

积分

版主

Rank: 7Rank: 7Rank: 7Rank: 7Rank: 7Rank: 7Rank: 7

花潮美女鼠牛虎兔龙蛇马羊猴鸡狗猪多彩人生火热情怀优雅迷人缤纷心情蝴蝶情怀心曲飞扬星星情怀七彩绚丽相遇之美花好月圆心香一瓣飞龙在天王者至尊生财有道大将风范天籁妙音妙笔生花共看流星风雨同行我心永远幸福快乐前途似锦花潮版主

 楼主| 发表于 2022-10-30 09:16 | 显示全部楼层
驻在平安夜前夕 发表于 2022-10-30 09:16
  ━━━━━  清洁能源发电装机连续多年居世界第一  过去10年并网太阳能发电增88.9倍  绿色 ...


                               
登录/注册后可看大图

  汪文斌在发布会上列举一组数据:煤炭消费比重下降到56%,是历史上下降最快的时期;非化石能源占比达到16.6%。数据显示,我国煤炭消费占比从2012年的68.5%下降至2021年的56.0%。同时,2021年清洁能源消费占比较2013年提高10.0%;2021年,天然气、水电、核电、风电、太阳能发电等清洁能源占比超过总量的四分之一。

回复 支持 反对

使用道具 举报

该用户从未签到

1644

主题

23万

回帖

26万

积分

版主

Rank: 7Rank: 7Rank: 7Rank: 7Rank: 7Rank: 7Rank: 7

花潮美女鼠牛虎兔龙蛇马羊猴鸡狗猪多彩人生火热情怀优雅迷人缤纷心情蝴蝶情怀心曲飞扬星星情怀七彩绚丽相遇之美花好月圆心香一瓣飞龙在天王者至尊生财有道大将风范天籁妙音妙笔生花共看流星风雨同行我心永远幸福快乐前途似锦花潮版主

 楼主| 发表于 2022-10-30 09:17 | 显示全部楼层
驻在平安夜前夕 发表于 2022-10-30 09:16
  汪文斌在发布会上列举一组数据:煤炭消费比重下降到56%,是历史上下降最快的时期;非化石能源占比 ...


                               
登录/注册后可看大图

  从整体来看,这十年我国能源消费增长较为平缓,以年均3.0%的能耗增速支撑了年均6.6%的GDP增速。2021年,我国能源消耗总量达52.4亿吨标准煤,其中煤炭消费以年均0.3%的速度增长,天然气消费则年均增长10.5%。

回复 支持 反对

使用道具 举报

该用户从未签到

1644

主题

23万

回帖

26万

积分

版主

Rank: 7Rank: 7Rank: 7Rank: 7Rank: 7Rank: 7Rank: 7

花潮美女鼠牛虎兔龙蛇马羊猴鸡狗猪多彩人生火热情怀优雅迷人缤纷心情蝴蝶情怀心曲飞扬星星情怀七彩绚丽相遇之美花好月圆心香一瓣飞龙在天王者至尊生财有道大将风范天籁妙音妙笔生花共看流星风雨同行我心永远幸福快乐前途似锦花潮版主

 楼主| 发表于 2022-10-30 09:17 | 显示全部楼层
驻在平安夜前夕 发表于 2022-10-30 09:17
  从整体来看,这十年我国能源消费增长较为平缓,以年均3.0%的能耗增速支撑了年均6.6%的GDP增速。202 ...

  在我国能源结构得到优化的同时,能源利用效率也不断提高。近十年,通过淘汰落后产能,升级改造传统产业等举措,我国工业节能得以推动进展。2021年,我国规模以上工业单位增加值能耗累计下降36.2%,高于单位GDP能耗降幅近10个百分点。

                               
登录/注册后可看大图


回复 支持 反对

使用道具 举报

该用户从未签到

1644

主题

23万

回帖

26万

积分

版主

Rank: 7Rank: 7Rank: 7Rank: 7Rank: 7Rank: 7Rank: 7

花潮美女鼠牛虎兔龙蛇马羊猴鸡狗猪多彩人生火热情怀优雅迷人缤纷心情蝴蝶情怀心曲飞扬星星情怀七彩绚丽相遇之美花好月圆心香一瓣飞龙在天王者至尊生财有道大将风范天籁妙音妙笔生花共看流星风雨同行我心永远幸福快乐前途似锦花潮版主

 楼主| 发表于 2022-10-30 09:17 | 显示全部楼层
驻在平安夜前夕 发表于 2022-10-30 09:17
  在我国能源结构得到优化的同时,能源利用效率也不断提高。近十年,通过淘汰落后产能,升级改造传统产 ...

  ━━━━━
  我国已培育绿色工厂2783家
  环保装备制造业产值6年增3900亿
  工业是碳排放的主要来源,我国大约70%的二氧化碳排放来自工业生产或生成性排放。因此,推进工业绿色低碳转型,成为我国实现“碳中和”“碳达峰”目标的重要一环。
  自“十三五”以来,如何打造“绿色制造”成为工业绿色发展的重要部分,逐步推动其实现资源利用效率最大化、环境影响最小化。截至2021年年底,我国已培育建设了2783家绿色工厂,培育绿色供应链企业296家。

                               
登录/注册后可看大图



回复 支持 反对

使用道具 举报

该用户从未签到

1644

主题

23万

回帖

26万

积分

版主

Rank: 7Rank: 7Rank: 7Rank: 7Rank: 7Rank: 7Rank: 7

花潮美女鼠牛虎兔龙蛇马羊猴鸡狗猪多彩人生火热情怀优雅迷人缤纷心情蝴蝶情怀心曲飞扬星星情怀七彩绚丽相遇之美花好月圆心香一瓣飞龙在天王者至尊生财有道大将风范天籁妙音妙笔生花共看流星风雨同行我心永远幸福快乐前途似锦花潮版主

 楼主| 发表于 2022-10-30 09:18 | 显示全部楼层
驻在平安夜前夕 发表于 2022-10-30 09:17
  ━━━━━  我国已培育绿色工厂2783家  环保装备制造业产值6年增3900亿  工业是碳排放的主要 ...

  “绿色低碳转型”背景下,环保产业进入“快车道”。自2015年以来,环保装备制造业产值年复合增长率达9.3%,从2015年的5500亿元增至2021年的9400亿元。工信部发布数据显示,力争到2025年,环保装备制造业产值提高至1.3万亿元。

                               
登录/注册后可看大图

  绿色环保战略性新兴产业走上“风口”,到2025年,我国绿色环保产业产值将达11万亿元。《“十四五”工业绿色发展规划》提出,加快发展新能源、新能源汽车等战略性新兴产业,带动整个经济社会的绿色低碳发展。

回复 支持 反对

使用道具 举报

该用户从未签到

1644

主题

23万

回帖

26万

积分

版主

Rank: 7Rank: 7Rank: 7Rank: 7Rank: 7Rank: 7Rank: 7

花潮美女鼠牛虎兔龙蛇马羊猴鸡狗猪多彩人生火热情怀优雅迷人缤纷心情蝴蝶情怀心曲飞扬星星情怀七彩绚丽相遇之美花好月圆心香一瓣飞龙在天王者至尊生财有道大将风范天籁妙音妙笔生花共看流星风雨同行我心永远幸福快乐前途似锦花潮版主

 楼主| 发表于 2022-10-30 09:18 | 显示全部楼层
驻在平安夜前夕 发表于 2022-10-30 09:18
  “绿色低碳转型”背景下,环保产业进入“快车道”。自2015年以来,环保装备制造业产值年复合增长率达 ...

  新能源汽车成为绿色低碳新兴产业的重要增长极。


                               
登录/注册后可看大图



回复 支持 反对

使用道具 举报

该用户从未签到

1644

主题

23万

回帖

26万

积分

版主

Rank: 7Rank: 7Rank: 7Rank: 7Rank: 7Rank: 7Rank: 7

花潮美女鼠牛虎兔龙蛇马羊猴鸡狗猪多彩人生火热情怀优雅迷人缤纷心情蝴蝶情怀心曲飞扬星星情怀七彩绚丽相遇之美花好月圆心香一瓣飞龙在天王者至尊生财有道大将风范天籁妙音妙笔生花共看流星风雨同行我心永远幸福快乐前途似锦花潮版主

 楼主| 发表于 2022-10-30 09:19 | 显示全部楼层
驻在平安夜前夕 发表于 2022-10-30 09:18
  新能源汽车成为绿色低碳新兴产业的重要增长极。

  近十年,我国新能源汽车市场逐步扩大,新能源汽车产销量连续7年位居世界第一。2014年,我国新能源汽车产量仅为8.4万辆,销量为7.5万辆;2021年,其产销量同步翻倍增长,均超过250万辆。2022年,新能源汽车产销量再创新高,前九个月产量达471.7万辆,同比增长1.2倍,销量已达456.7万辆。此外,截至2022年9月,新能源汽车市场占有率已增至23.5%。



                               
登录/注册后可看大图


回复 支持 反对

使用道具 举报

该用户从未签到

1644

主题

23万

回帖

26万

积分

版主

Rank: 7Rank: 7Rank: 7Rank: 7Rank: 7Rank: 7Rank: 7

花潮美女鼠牛虎兔龙蛇马羊猴鸡狗猪多彩人生火热情怀优雅迷人缤纷心情蝴蝶情怀心曲飞扬星星情怀七彩绚丽相遇之美花好月圆心香一瓣飞龙在天王者至尊生财有道大将风范天籁妙音妙笔生花共看流星风雨同行我心永远幸福快乐前途似锦花潮版主

 楼主| 发表于 2022-10-30 09:19 | 显示全部楼层
驻在平安夜前夕 发表于 2022-10-30 09:19
  近十年,我国新能源汽车市场逐步扩大,新能源汽车产销量连续7年位居世界第一。2014年,我国新能源汽 ...



  ━━━━━
  我国绿色贷款余额快速增长
  超六成投向碳减排效益项目
  无论是调整能源结构还是发展绿色工业,都需要科技创新和金融助力。为支持各产业低碳转型,我国绿色金融产业孕育而生。
  2012年,我国发布《绿色信贷指引》,初步建立我国绿色信贷制度框架。2016年8月,中国人民银行等七部委发布《关于构建绿色金融体系的指导意见》,确立了中国绿色金融体系建设的顶层架构。
  近年来,我国绿色金融不断发展,各项绿色金融制度逐步完善。值得注意的是,近三年我国绿色贷款高速增长。2022年6月末,本外币贷款余额同比增长40.4%。2019年至2021年,我国绿色贷款余额逐年增长;到2022年上半年,本外币绿色贷款余额已达19.55万亿元。其中,投向具有直接和间接碳减排效益项目的贷款额占绿色贷款总额的66.2%。

回复 支持 反对

使用道具 举报

您需要登录后才可以回帖 登录 | 立即注册

本版积分规则

小黑屋|手机版|Archiver|服务支持:DZ动力|huachaowang.com Inc. ( 蜀ICP备17032287号-1 )

GMT+8, 2025-12-16 22:04 , Processed in 0.082035 second(s), 22 queries .

Powered by Discuz! X3.4

© 2001-2013 Comsenz Inc.

快速回复 返回顶部 返回列表